Подводные лодки с воздухонезависимыми силовыми установками в российском и советском флоте
Часть 1. Подводные лодки с двигателями внутреннего сгорания замкнутого цикла

С момента появления первых подводных лодок делались попытки превратить их в настоящие подводные корабли, в первую очередь за счет обеспечения работы их силовых установок без доступа атмосферного воздуха. Применение аккумуляторных батарей для подводной работы гребных электродвигателей только частично решало эту проблему. До появления атомных силовых установок, сделавших время пребывания лодок под водой практически неограниченным, предлагалось множество различных, часто довольно экзотических, а то и просто фантастических проектов. Только немногие из них оказались осуществленными. Однако в последнее время внимание специалистов к неатомным анаэробным силовым установкам для подводных лодок с использованием последних достижений науки и техники снова оживилось.
Примером этого могут являться немецкие подводные лодки с электрохимическими генераторами типа U212, шведские ПЛ с двигателями Стирлинга, французские проекты лодок типа «Agosta-90» и «Scorpene» с установкой «MESMA» и другие. Хотя в России и СССР так же успешно велись и ведутся в настоящее время работы в этой области, об этом известно немного.
Первым в России (и в мире) осуществленным проектом подводной лодки с единым двигателем внутреннего сгорания стала вошедшая в 1908 году в состав ВМФ лодка «Почтовый». В начале ХХ века в России в связи с возможной войной с Японией велось активное строительство боевых кораблей, в том числе и на добровольные пожертвования населения. Санкт-Петербургский Металлический завод заказал известному инженеру и ученому С.К. Джевецкому проект подводной лодки, пригодной для перевозки по железной дороге, и обратился к председателю Особого комитета по усилению военного флота на добровольные пожертвования с предложением построить ее.
В марте 1904 года Особый комитет одобрил проект лодки и выделил на ее строительство 400 тыс. рублей, полученных от пожертвований почтовых работников (поэтому она получила название «Почтовый»). В 1905 году после утверждения проекта Морским техническим комитетом лодка была заложена на стапеле Металлического завода. В середине октября 1906 года завод уведомил Морское министерство о готовности ее к началу испытаний.
Новая лодка имела однокорпусную конструкцию со следующими тактико-техническими характеристиками: водоизмещение надводное – 134 т, подводное – 148,7 т, запас плавучести – 9%, длина – 36 м, ширина – 3,2 м, осадка – 2,85 м, рабочая глубина погружения – 30 м. Вооружение состояло из четырех палубных решетчатых торпедных аппаратов конструкции С.К. Джевецкого. Время погружения составляло от 7 до 20 мин., всплытия – около 2 мин. Экипаж лодки состоял из 14 человек.
Отличительной особенностью «Почтового» являлась силовая установка – единая для надводного и подводного плавания. Она состояла из двух главных четырехцилиндровых четырехтактных бензиновых двигателей фирмы «Панар энд Левассер» мощностью по 130 л.с. при 800 об/мин, работавших через фрикционные муфты и цепные передачи на один гребной вал. Для работы на задний ход служила реверсивная муфта.
Четырехтактный двухцилиндровый бензиновый двигатель «Панар энд Левассер» мощностью 5 л.с. при 800 об/мин служил для привода динамо-машины (30 А, 115 В), питавшей системы освещения, зарядки аккумуляторной батареи (6 элементов общей емкостью 24 Ампер·час), катушек зажигания главных двигателей и электрокипятильника для воды.
Аналогичный бензомотор приводил в действие рулевую машинку (так называемый механический штурвал) при надводном ходе лодки. Под водой вертикальным рулем управляли только вручную.
Схема работы силовой установки подводного миноносца Джевецкого при подводном ходе.
1 – динамо-машина; 2– бензиновый мотор – привод динамо-машины; 3– двухступенчатый подогреватель; 4 – подкильная труба для откачки за борт отработанных газов; 5 – газовый насос; 6 – воздушный двигатель; 7 – муфта воздшного двигателя; 8 – промежуточный вал с передачей; 9 – главный бензиновый мотор; 10 – муфта бензинового мотора; 11 – промежуточный вал; 12 – глушитель; 13 – цепная передача на гребной вал
Запас воздуха (10 м³) хранился под давлением 200 кг/см² в 45 баллонах и пополнялся в надводном положении от двух компрессоров с приводом от бензинового двигателя «Панар энд Левассер» мощностью 60 л.с. при 800 об/мин. Воздух из баллонов, понизив свое давление в детандере до 18 кг/см², подогревался выхлопными газами главного двигателя и поступал к пятицилиндровому пневматическому двигателю мощностью 60 л.с. при 500 об/мин, приводившему в действие газовый компрессор производительностью 15 м³/мин при давлении 1,2 кг/см², откачивавшему за борт отработанные газы двигателей при подводном плавании. Это означало, что максимальная глубина, на которой могли работать двигатели, не превышала 12 м. Отработанный воздух пневмодвигателя поступал в машинное отделение и засасывался работающими бензомоторами.
В подводном положении работали только левый главный двигатель, развивающий мощность 80–90 л.с., и мотор динамо-машины, так как газовый компрессор не обеспечивал удаление большего объема отработанных газов, а воздуха, подаваемого пневмодвигателем, не хватало для работы двух главных моторов. Выхлопные газы в подводном положении отводились в расположенный в надстройке глушитель объемом 10 м³, откуда забирались компрессором и удалялись за борт через проходившие под килем две трубы с множеством отверстий.
Силовая установка «Почтового» имела ряд недостатков: при ходе лодки под водой на поверхности оставался след из пузырьков выхлопных газов и масла, при изменении глубины погружения соответственно менялся режим работы газового компрессора и масса потребляемого пневмодвигателем воздуха, что приводило к колебаниям давления внутри лодки, отрицательно сказываясь на самочувствии членов экипажа.
Приемные испытания лодки начались в сентябре 1907 года в Финском заливе и часто прерывались из-за различных неполадок. Долго не удавалось достичь проектной подводной скорости (6 узлов) и продолжительности подводного плавания (2,5 часа).
Лодка была принята приемной комиссией только осенью 1908 года. В ходе испытаний удалось достичь дальности надводного плавания 340 миль при скорости 11,6 узла, подводной – 27 миль при скорости 6,16 узла. В 1909 году «Почтовый» вошел в состав Учебного отряда подводного плавания.
Конструктивные недостатки лодки и критический износ части ее механизмов привели к тому, что в августе 1913 года было принято решение об исключении ее из состава флота. Cледует отметить интересный проект модернизации силовой установки «Почтового», разработанный в 1912 году мичманом М.Н. Никольским. Он предложил применить для работы двигателей чистый кислород вместо воздуха, что позволило бы резко увеличить дальность подводного плавания (в 5–6 раз, по его расчетам). Предложение заключалось в том, что выхлопные газы двигателя охлаждались, очищались от водяных паров и других примесей, обогащались кислородом и вновь подавались на всасывание двигателя. Избыток газов периодически откачивался за борт компрессором.
Работавшие по этому принципу опытные установки с бензиновым двигателем и дизелем были испытаны на стенде и показали удовлетворительные результаты. Однако в связи с началом первой мировой войны дальнейшие работы были прекращены.
Осенью 1914 года «Почтовому» выпала довольно неожиданная служба: на нем проверялось действие подводных взрывов на подводные лодки. В середине 20-х годов лодку разобрали на металл.
К идее единого двигателя для подводных лодок вновь вернулись в 30-х годах, при этом наиболее приемлемым считался дизель, работающий в подводном положении с использованием чистого кислорода. Длительное время решением этой проблемы занимался конструктор С.А. Базилевский. В 1935 году он предложил проект единой энергетической установки подводной лодки РЕДО (регенеративный единый двигатель особого назначения), которая обеспечивала работу теплового двигателя в подводном положении по замкнутому газокислородному циклу. Базилевский впервые выдвинул идею о возможности использования для этого жидкого кислорода.
Принцип РЕДО состоял в том, что в подводном положении выхлопные газы поступали в газовый охладитель, в котором происходило их охлаждение и отделение конденсата и механических примесей. После добавления к газу необходимого количества кислорода смесь поступала во всасывающий коллектор дизеля. Азот, составляющий основную часть воздуха и являющийся балластом в рабочем процессе двигателя, постепенно заменялся углекислым газом, излишки которого удалялись из системы.
Предложение Базилевского было принято, и в 1936–1938 годах были проведены стендовые испытания дизелей, работающих по схеме РЕДО, на заводе № 196. В общей сложности установка РЕДО на стенде отработала 35 часов.
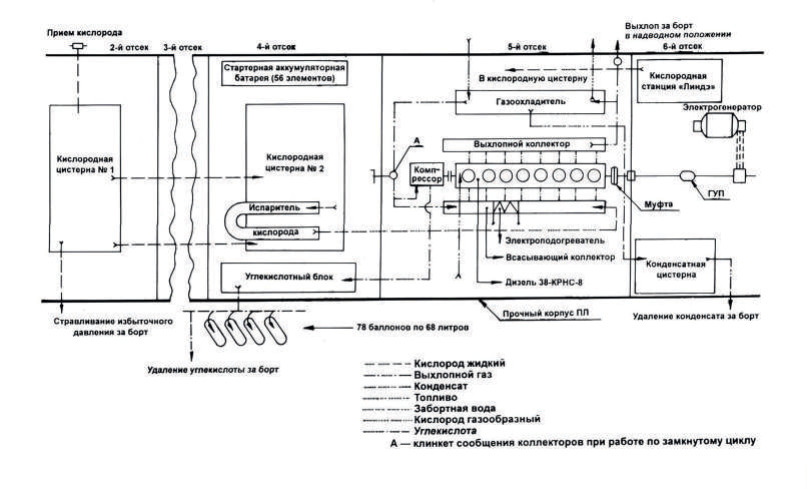
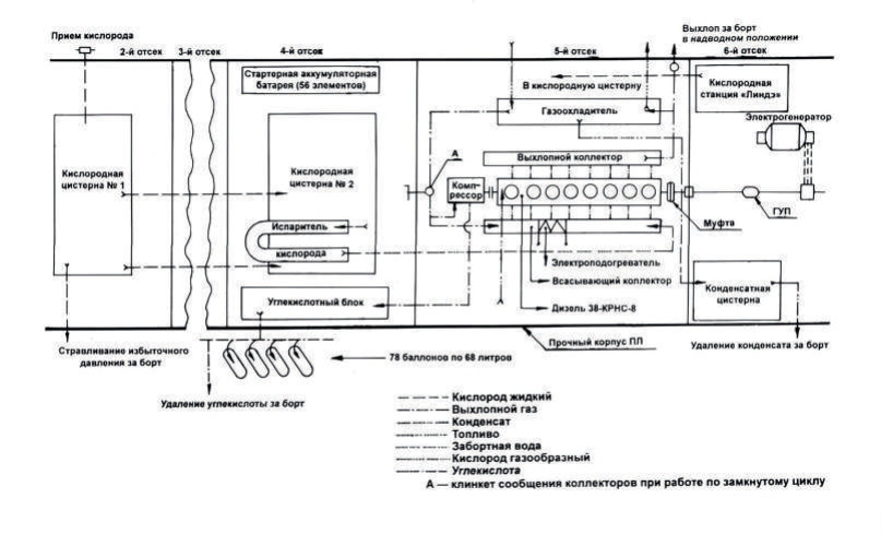
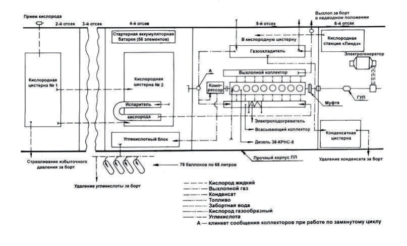
После получения положительных результатов испытаний Народный комиссариат обороны принял решение о строительстве трех опытных подводных лодок с едиными энергетическими установками, в том числе одной оборудованной по системе РЕДО. Ожидалось, что может быть достигнута подводная продолжительность плавания 15 часов при скорости 10 узлов. Под эту установку выделили малую подводную лодку ХII серии со строительным номером С-92 (в 1940 году она получила наименование Р-1) из числа строившихся на заводе № 196. Одновременно началось формирование ее экипажа. Нормальное надводное водоизмещение однокорпусной шестиотсечной цельносварной одновальной лодки составляло 209 т, подводное – 260 т, запас плавучести – 24%, длина – 44,5 м, ширина – 3,3 м, осадка – 2,85 м. Надводная максимальная скорость – 13 узлов, подводная – 9,75 узла. Подводная дальность плавания при скорости 9,75 узла достигала 115 миль, при 4-х узлах – 315 миль. Время непрерывного пребывания под водой – 80 часов. Навигационное оборудование, вооружение и средства связи не отличались от других лодок XII серии. Экипаж состоял из 16 человек.
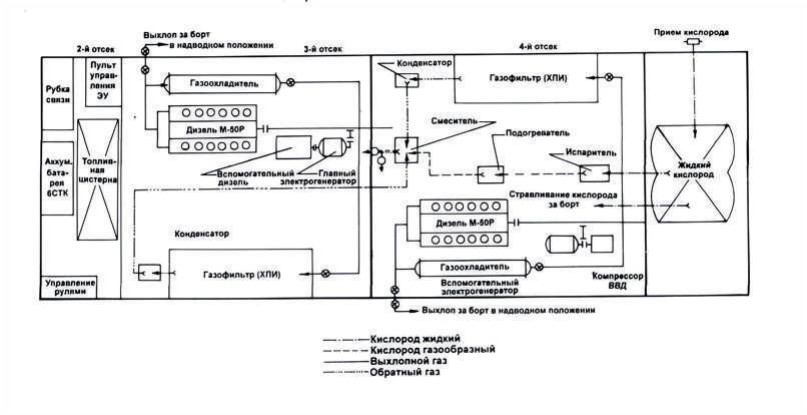
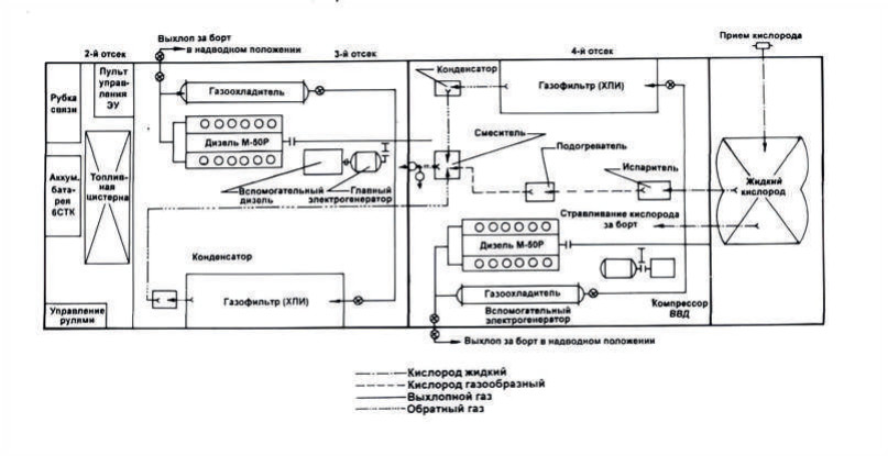
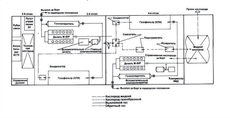
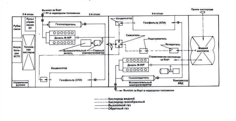
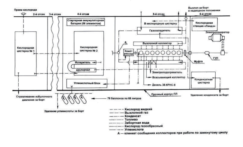
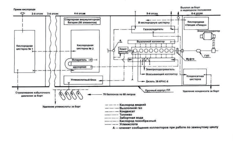
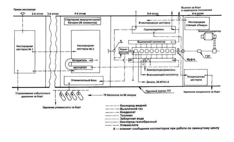
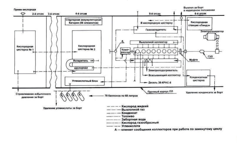
В качестве главной силовой установки был установлен дизель 28-КРНС-8 мощностью 800 л.с., созданный Коломенским машиностроительным заводом на основе серийного лодочного дизеля 38-К-8, работавший на винт регулируемого шага. С целью снижения шумности двигатель был установлен на плавающую раму с резиновыми амортизаторами и соединялся с гребным валом при помощи эластичной муфты. Гребной электродвигатель и стандартная лодочная аккумуляторная батарея на С-92 отсутствовали. Снабжение электроэнергией на ходу осуществлялось от генератора мощностью 40 кВт, который приводился от гребного вала через ременную передачу, а на стоянке от небольшой аккумуляторной батареи.
Две цистерны для хранения жидкого кислорода емкостью по 4 т размещались во 2-м и 4-м отсеках вместо аккумуляторной батареи. При их изготовлении много времени ушло на подбор стойкого к низким температурам (–183 ºС) материала, обладающего необходимой прочностью и большим коэффициентом линейного расширения. Для пополнения запасов жидкого кислорода была установлена кислородная станция системы «Линдэ» производительностью 40 кг в час.
Отбор избытка отработанных газов осуществлялся приводившимся от главного двигателя компрессором с максимальным давлением нагнетания 225 кг/см², служившим также для пополнения запаса воздуха высокого давления. Для исключения появления пузырькового следа от выхлопных газов на поверхности воды предусматривалось сжижать содержащийся в них углекислый газ под давлением 60–110 кг/см² и хранить его в 78 баллонах емкостью по 68 л. Периодически углекислота из баллонов сбрасывалась за борт.
